羞羞漫画在线,羞羞漫画,羞羞视频在线观看,羞羞漫画在线观看,羞羞视频最新地址发布页,羞羞网站

首頁 > 資訊中心 > 技術交流 >

資訊中心
服務熱線

服務熱線:027-87876585
027-87876385
移動電話:13317108516
13871149152
傳  真:027-87596225
售后服務:13628671834
E-mail:hb1000kv@163.com
聯系地址:武漢市東湖高新技術開發區關南園四路2號

及時聯系我們為您解答產品相關疑問歡迎撥打全國統一服務熱線

4000-777-650歡迎來電咨詢

聯系我們留言
提供更多資料全方位的服務方案

全自動電容電感測試儀的工作原理和主要特點

返回 打印
來源:儀天成電力  時間:2018/09/27  閱讀:
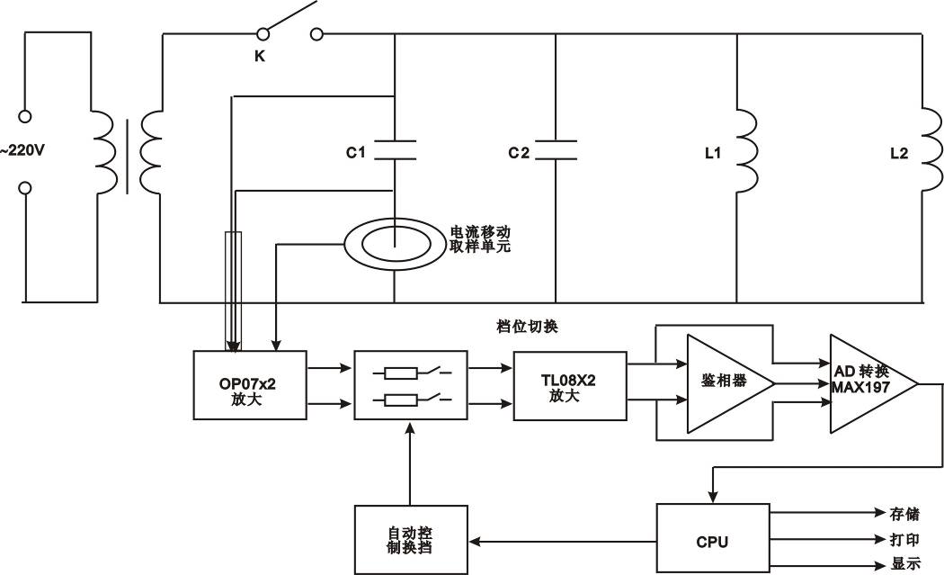
        全自動電容電感測試儀針對變電站現場測量并聯電容器組中的單個電容器電容值時存在的問題而專門研制的,據說測試速度快、精度高、方便可靠等很多特點,深受廣大電力工作者的歡迎,本文就以YTC720全自動電容電感測試儀為例,來給大家簡單介紹全自動電容電感測試儀的工作原理和主要特點。
        全自動電容電感測試儀的工作原理:
        在被測電容支路有對被測電容的電壓、電流取樣的取樣電路,取樣電路的輸出端分別接放大電路,從電壓放大電路輸出的電壓信號和從電流放大電路輸出的電流信號通過鑒相器輸出相位差信號,與電壓信號和電流信號通過A/D轉換器后,輸入CPU計算而得到被測電容值。因為采用了移動的電流取樣單元,而使得無需拆除連接線就可以直接測量電容值。
        加之測量過程檔位是自動進行選擇,避免了手動操作引起的誤差,因此具有穩定性好、重復性好,準確可靠的特點。
        全自動電容電感測試儀的主要特點:
        (1)現場測量單個電容器需拆除連接線,不僅工作量大而且易損壞電容器。
        (2)電容表輸出電壓低而導致故障檢出率低。
        (3)測量電抗器的電感。
          YTC720全自動電容電感測試儀具有測量工作量小、快捷簡便、性能穩定、測量準確、故障檢出率高等特點,深受廣大電力工作者的歡迎。
 
湖北儀天成電力設備有限公司
2018年9月27日
更多技術問題請致電儀天成電力客戶服務:027-87876585,技術部專線:027-87876585,在線客服:719388481
產品中心:http://www.guangxigrc.com/product/
售后、保修、維修服務中心:http://www.guangxigrc.com
信息反饋     如果您有更多的問題咨詢,請留言給我們。立即留言,儀天成電力致立研發制造標準、穩定、安全的電力試驗設備。
? 欢迎光临: 鹤山市| 山阳县| 伊吾县| 石泉县| 恩施市| 周宁县| 玉门市| 沈丘县| 思茅市| 滦南县| 永顺县| 东源县| 乐平市| 平邑县| 东兰县| 定日县| 莆田市| 云龙县| 汪清县| 临澧县| 横山县| 西安市| 大理市| 鄂州市| 宾阳县| 连平县| 淮安市| 肥西县| 北辰区| 台江县| 柘荣县| 张家川| 平果县| 延边| 延安市| 枣阳市| 施甸县| 秦皇岛市| 鄂托克旗| 黄山市| 蕉岭县|